Zes maanden lang lekte er 127.000 ton methaan uit een put in Kazachstan
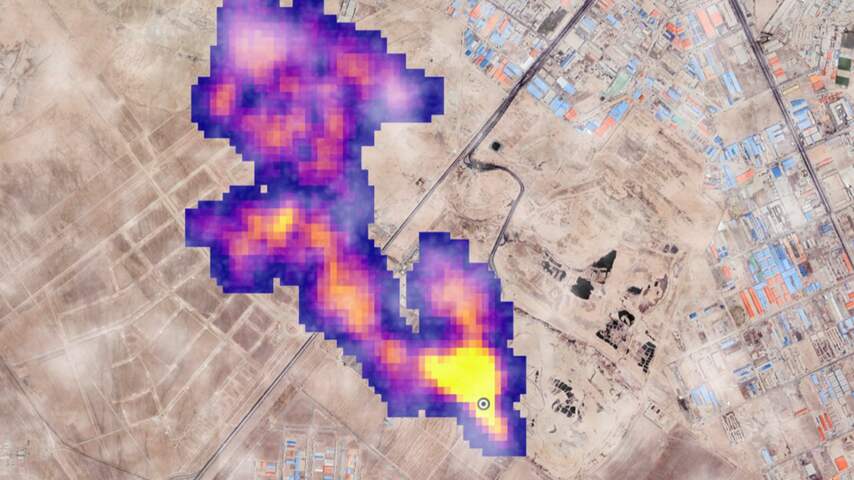
Uit een verkenningsput in Kazachstan lekte zes maanden lang methaan de atmosfeer in. Wetenschappers hebben op basis van satellietbeelden berekend dat in die periode 127.000 ton methaan uit de put ontsnapte.
Pas na zes maanden, op 25 december, was de brand onder controle. Tijdens deze zes maanden lekte er methaan uit de put.
In januari werd geen methaanpluim meer waargenomen door satellieten. Er lekt nu dus geen methaan meer uit de put.
Methaan is schadelijk voor het klimaat
Bedrijf ontkent lek en twijfelt aan metingen
Het lek is het op een na grootste, door mensen veroorzaakte methaanlek ooit. Alleen de explosie in de Nord Stream pijplijn tussen Rusland en Duitsland in 2022 zorgde voor meer gelekt methaan. Toen zou zo'n 230.000 ton methaan zijn ontsnapt.
Het bedrijf dat verantwoordelijk is voor de put, Buzachi Neft, ontkent het lek. Volgens hen zou er geen "substantiele hoeveelheid gas" zijn ontsnapt, zeggen zij tegen de BBC. Al het gas zou door het vuur verbrand zijn. De pluimen methaan die de satellieten hebben gemeten zouden waterdamp zijn.
De onderzoekers die werken met de satellieten zeggen dat de meetapparaten niet in de war raken door waterdamp, daar is voor getest.

